• DB-TYN06  10KW风光互补微网发电系统教学实训台(室内外)

    报价:98万
     

    1、系统实训应用范围:主要提供于职高、大学、研究生、企业技工以太阳能发电为主课题的研究和培训。

     

     10KW风光互补微网发电系统教学实训台(室内外)

    室外风光互补发电巴西vs塞尔维亚即时走地

     10KW风光互补微网发电系统教学实训台(室内外)

    室内风光互补发电系统实训台

    10KW风光互补微网发电系统教学实训台(室内外)

    室外风光互补发电巴西vs塞尔维亚即时走地

    10KW风光互补微网发电系统教学实训台(室内外)

     并网电源输出交流电的波形实验

     一、10KW风光互补微网发电系统教学实训台(室内外)

    1、系统实训应用范围:主要提供于职高、大学、研究生、企业技工以太阳能发电为主课题的研究和培训。

     

    2、教学及研究实训项目

     

    2、1、 光伏能量变换实验

    实验1、光伏阵列单元组成原理。

    实验2、太阳能光电池能量转换组合原理。

    实验3、阵列电子最大功率跟踪器原理。

    实验4、阵列汇流与防雷接地原理。

    实验5、阵列结构件、防腐安装原理。

    实验6、最大功率跟踪器与光伏转换提效实验。        并网电源输出交流电的波形实验

    实验7、在不同天气和日照强度下光波对光伏转换效率的影响实验。

    实验8、在不同季节太阳运轨变换下对光伏能量转换的影响实验。

    实验9、在不同季节环境温度变换下对光伏能量转换的影响实验。

    实验10、阵列低、中、高通过开关组合后能量变换实验。

    实验11、光感仪和风速传感仪各自作用实效实验。

    2、2、永磁同步风力发电机控制运行过程风能量变换演示和实验

    实验1、风速即转速与与出功率关系实验

    实验2、发电机转速与输出电压关系实验

    实验3、发电机转速与输出电流关系实验

    实验4、发电机转速与输出电压频率关系实验

    2、3、同步逆变电源实验

    实验1、逆变电源单元组成原理。

    实验2、逆变电源MPPT的最大功率跟踪控制方法的实验。

    实验3、逆变电源输出功率与光伏能量变换的实验。

    实验4、MPPT与电子跟踪器有效结合和分离控制方面的比较实验。

    实验5、晴天,多云,阴雨天情况下逆变电源输出交流电的波形、谐波含有率、功率因素的比较实验。

    实验6、逆变器并入的电网供电中断,逆变器应在2s内停止向电网供电,同时发出警示信号的防孤岛效应保护试验。

    实验7、逆变电源直流输入欠电压控制实验。

    2、4、风光互补并网发电系统软件实验

    实验1、在上位软件里查看单站监控项目

    ◆ 直流电压VDC、直流电流A、输入功率KW

    ◆ 交流电压VDC、交流电流A、输出功率KW

    ◆ 日发电量KWh、日运行时数h min、总发电量KWh、总运行时数h、 Co2减排量Kg

    ◆ 系统运行状态 正常/不正常

    ◆ 系统运行温度 正常/不正常

    ◆ 系统监控PC机状态 正常/不正常

    ◆ 系统功率测试曲线

    实验2、在上位软件里查看单站电量记录项目

    ◆ 设备编号1号机:

    日发电度数、日运行时数 h min、总发电量度数、总运行时数h

    实验3、在上位软件里查看单站故障记录项目

    ◆ 设备编号1号机:

    直流过压、直流欠压、直流过流

    交流过压、交流欠压、交流过流

    系统过载、频率异常、孤岛保护、ADC异常(快速检测并网电压,电流)、IPM故障、过流保护、过温保护、温度异常、DSP异常(数字信号处理器,将模拟信号转为数字信号)

    1、光伏并网技术条件(单相输出)

    ◆ 光伏阵列输出电压  180~420VDC

    ◆ 光伏阵列输出功率  1KW/套/7KW
    ◆ 并网输出电压 180~260VAC

    ◆ 通讯接口 RS485

    ◆ 重量 50×2台=100Kg

    2、风力并网技术条件(单相输出)

    ◆ 风机输出电压  96~220VDC

    ◆ 风机输出功率  1台/2KW

    ◆ 风机最大输出功率 3KW

    ◆ 并网输入电压 96~500VAC
    ◆ 并网额定输出电流  5.25A                              

    ◆ 通讯接口 RS485                                     
    ◆ 重量 40Kg

    ◆ 泄荷器:开始卸载电流20A,PWM卸载控制风机限流,风机自动刹车和手动刹车.

    ◆ 重量 20Kg

    10KW风光互补微网发电系统教学实训台(室内外)

    同步逆变电源模块

    3、风机充电控制技术条件(单相输出)

    ◆ 风机输出电压 220VDC

    ◆ 风机输出功率 1台/2KW

    ◆ 风机充电电流 15A/720W

    ◆ 蓄电池额定电压 220V/120AH

    ◆ 风机最大输入电流 25A

    ◆ 卸载开始电压 56V

    ◆ 卸载开始电流 20A

    ◆ 显示方式LCD(液晶屏显示)

    ◆ 显示内容 蓄电池电压、风机电压、风机电流、风机功率

    4、离网逆变控制技术条件(单相输出)

    ◆ 蓄电池额定电压 220V/120AH

    ◆ 输出功率 1600W

    ◆ 输出电压 220VAC

    ◆ 输出波形 纯正弦波

    ◆ 显示方式LCD(液晶屏显示)

    ◆ 显示参数 蓄电池电压,输出电压,状态参数

    ◆ 散热方式 风扇散热

    ◆ 重量 20Kg

    5、系统单元组成
     

    5、1、并网电源控制单元(演示台内):系统根据演示单元的需要,通过开关单元的开和关,实现 3台并网逆变器同时运行,配备同时并网单独计量通道,并满足数据对比和采集。风机并网电源控制,单独设计有一套大风卸荷保护电路,与并网电源结合使用。系统内设置220VAC转6VDC/1A直流电源。

    5、2、风机充电卸荷单元(交直流屏内):风力发电机输出端口,分一路并连于充电控制主板,满足对48V/400Ah蓄电池组充电和系统系统在大风时的卸荷和其他保护。

    5、3、开关控制单元(演示台):所有演示系统内外单元的引线经隔离开关接至各自的跳线端子上,在实验过程中,一旦发生漏电、短路、过流、过热情况,开关自动断开电源,起到保护仪器仪表和人身的安全。

    5、4、方阵输入连接单元(交直流屏→演示台):示意接线面板上,分2单元的引线经隔离开关接至各自的跳线端子,根据演示的需要,可以用跳线自由地查看2个太阳能并网系统的工作状态。组成不同工作电压200~300VDC ,峰值功率100~2000W。

    5、5、风机连接单元(交直流屏→演示台):示意接线面板上,分1单元的引线经隔离开关接至各自的跳线端子,根据演示的需要,可以用跳线自由地查看1个风机并网系统的工作状态。组成不同工作电压96~500VDC ,峰值功率3000W。                            

    5、6、显示单元(交直流屏输入交直流→演示台输出上网交流→交直流屏)


    A 演示台显示单元

    通用部分:方阵温度、设备工作温度、光照度、室内温度/湿度/时钟、并网通道1-2-3/逆向电量计量。

    通用1套3位切换显示:有功功率、无功功率、

    单独显示:风速LED显示、风向日期LCD显示、风机限流卸荷LED指示、并网通道1-2-3/LED-(并入电网)指示。


    B 交直流屏显示单元

    直流部分

    通用1套3位切换显示:方阵1(3.5KW):电压、电流 ,方阵2(3.5W):电压、电流,风机1(2000W):电压、电流。

    单独显示:DC/DC充电电流,蓄电池电压,离网逆变器输出电压,离网逆变器输出电流。

    交流部分

    并网逆变上网显示:交流电压、交流电流、交流频率          


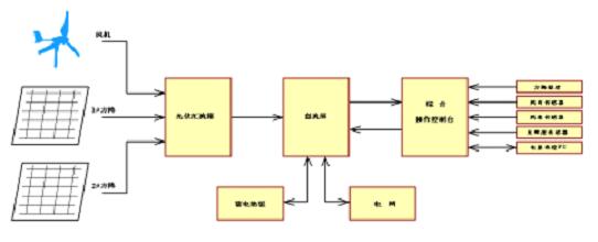
    5、7、系统原理示意图

    10KW风光互补微网发电系统教学实训台(室内外)

    6、并网监控单元: 监控装置包括监控主机、监控软件和显示设备。本系统采用高性能工业控制PC机作为系统的监控主机,配置光伏并网系统多机版监控软件,采用RS485通讯方式,可以实时获取所有并网逆变器的运行参数和工作数据。

    6、1、 监控软件

    ◆ 监控主机同时提供对外的数据接口,即用户可以通过网络方式,异地实时查看整个电源系统的实时运行数据以及历史数据和故障数据。

    ◆ 可每隔5分钟存储一次电站实验所有运行数据,包括实时存储环境数据、故障数据等参数。

    ◆ 可连续存储20年以上的电站实验所有的运行数据和故障纪录。

    10KW风光互补微网发电系统教学实训台(室内外)

       风光互补并网发电系统工作主界面

    10KW风光互补微网发电系统教学实训台(室内外)

    风光互补并网发电系统工作数据主界面

    光伏发电,太阳能发电,风光互补,微网发电,风力发电,并网电源输出交流电的波形实验



    友情提示:

    1、货品验收:阁下收货时请检查10KW风光互补微网发电系统教学实训台的货品外观,核实10KW风光互补微网发电系统教学实训台的数量及配件,拒收处于受损状态的10KW风光互补微网发电系统教学实训台;

    2、质保:顶邦将为阁下提供10KW风光互补微网发电系统教学实训台产品说明书内的质保条件和质保期,在质保范围内提供对10KW风光互补微网发电系统教学实训台的免费维修,超出条件承诺时提供对10KW风光互补微网发电系统教学实训台的有偿维修;

    3、退换货:阁下单方面原因导致的10KW风光互补微网发电系统教学实训台选型错误或10KW风光互补微网发电系统教学实训台购买数量错误,造成10KW风光互补微网发电系统教学实训台的退换货要求,将不被接受;

    4、货期:10KW风光互补微网发电系统教学实训台的发货期为参考值,如您需要了解10KW风光互补微网发电系统教学实训台的精确货期,请与顶邦的销售人员联系;

    5、如阁下对10KW风光互补微网发电系统教学实训台有任何疑问,请致电:021-36334717 ,我们将由专业人士为您提供有关10KW风光互补微网发电系统教学实训台的咨询。