与或非逻辑功能实验
一、实验目的1、熟悉PLC实验装置。
2、熟悉系统操作。
3、掌握与、或、非逻辑功能的编程方法。
二、编制梯形图并写出程序
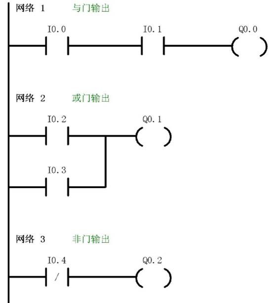
通过程序判断Q0.0、Q0.1、Q0.2、Q0.3的输出状态,然后再输入并运行程序加以验证。
实验参考程序,梯形图参考图1

三、实验步骤
梯形图中的I0.2、I0.3、I0.4分别对应控制实验单元输入开关I0.2、I0.3、I0.4将编写好的程序下载到PLC中。
拨动输入开关I0.2、I0.3、I0.4,观察输出指示灯Q0.1、Q0.2是否符合与、或、非逻辑的正确结果。
